Pengenalan Flow Meter
Flow meter adalah alat ulur yang digunakan untuk mengukur dan menghitung kecepatan aliran suatu fluida baik berupa liquid, gas maupun solid. Aliran fluida tersebut bisa berupa aliran linear dan non linear, yang perhitungannya bisa berupa volume atau massa yang dikenal dengan mass flow.
Flowmeter banyak digunakan dihampir semua jenis industri baik berfungsi sebagai monitoring kecepatan aliran, debit aliran maupun totalizer fluida. Dalam Menentukan jenis, dan model flow meter harus disesuaiakan dengan aplikasi dan tujuan pemasangan flow meter, sehingga bisa mendapatkan manfaat yang optimal.
Kesalahan Penentuan jenis serta model flow meter berakibat pada biaya yang mahal baik biaya investasi, biaya operasional, biaya maintenance, biaya setting dan kaliberasi hingga biaya instalasi serta live time yang pendek. Biasanya Jenis flow meter diproduksi sesuai dengan teknology yang digunakan yang biasanya mengacu pada teori fisika yang diaplikasikan pada sensor aliran fluida.
Power Supply Flow Meter
Sebagai alat instrumentasi flow meter digital menggunakan power suplly yang berfungsi mengaktifkan sistem agar sensor dan transmitter bekerja dengan baik. Power supply yang biasa digunakan adalah power listrik baik Ac maupun Dc.
Untuk power bisa digunakan listrik dari PLN, Battery maupun panel surya. Untuk penggunaan battry kering biasanya dibatasi dengan lifetime berkisar 2 – 3 th. Untuk pemasangan di wilayah indonesia penggunaan panel surya justru akan sangat menguntungkan karena posisi indonesia di wilayah tropis dimana matahari selalu muncul sepanjang tahun.
Penggunaan power suplly dengan panel surya dipastikan area pemasangnnya tidak terhalang oleh gedung atau pohon yang menghalangi sinar matahari menuju panel surya.
Flowmasonic WUF 100-12VDC
Flow Meter Ultrasonic flowmasonic WUF bisa di kondisikan menggunakan energi surya jika menggunakan listrik biaya instalasinya terlalu mahal karena jauhnya pusat listrik dengan lokasi instalasi flow meter. Untuk Kasus ini bisa menggunakan power supply jenis 24 Vdc yang dihasilkan oleh panel surya lewat battry yang kapasitasnya di sesuaiakan dengan kondisi di lapangan.
Fitur :
- Daya Cadangan Sistem Minimum 5 hari
- Menyediakan Output 12 VDC maupun 220VAC yang bisa diatur
- Panel Box Aluminium Tahan Hujan dan Panas
- Pre-assembled, Pre-wired, Ready-To-Install
- Pemeliharaan deep-cycle Baterai murah
Aplikasi :
- Flow sensor Nirkabel
- Kontrol Proses, Instrumentasi
- Chiller
- Instrumentasi Minyak dan Gas
- SCADA dan Telemetri
- Sistem Pengairan Tambak
- Sistem irigasi
- Kontrol Kolam Renang, dan Spa
- Pompa Air, Katup
- Amdal Limbah
- PLN
Meliputi Panel box berventilasi yang tahan hujan dengan pintu berengsel gasket dan gesper penutup. Setiap model mencakup semua komponen sistem yang diperlukan untuk membuat Anda aktif dan berjalan keluar dari kotak. Cukup pasang dan hubungkan panel surya yang disertakan, Install dan hubungkan flowmeter.

Cara Instalasi dan Pengoprasian Flowmeter Ultrasonic
Spesifikasi Umum
- Suhu Operasional: -40 hingga 140 ºF (-40 hingga 60 ºC)
- System Enclosure: Aluminium, Tahan Hujan
- Waktu Cadangan Baterai Minimum: 5 hari (120 jam)
- Output yang Diatur: 12 Vdc
- Instalasi: Sisi Tiang, Atap, atau Dipasang di Dinding
- Perkiraan Masa Pakai Baterai: 4+ Tahun *
Kapasitas Output :
- Panel Surya Kapasitas : 80 WP, 12V 120 WP, 12V 150 WP, 12V
- Pengontrol Daya: 10 A 10 A 10 A
- Kapasitas Baterai : 12V, 55 Ah (x2) 12V, 100 Ah (x2) 12V, 100 Ah (x2)
- Ukuran Panel Box
- inci (mm) 18 x 18 x 18 “
- (457 x 457 x 457) 18 x 18 x 18 “
- (457 x 457 x 457) 18 x 18 x 18 “
- (457 x 457 x 457)
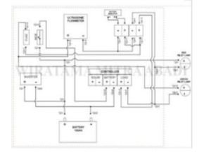
Wiring Diagram

Diagram elektrik Panel surya
Baca Juga :
- HD1200 Open Channel Flow Meter
- Flow meter Air Limbah WMAG30 10 Inch High Grade
- Prinsip Kerja, Aplikasi, dan Keuntungan Ultrasonic Doppler Flow Meter
- Clamp on Ultrasonic Gas Flow Meter Xonic 100GC
- Ultrasonic Flow Meter : Prinsip Kerja, Jenis, dan Kelebihannya
- 9 Rekomendasi Flow Meter Berdasarkan Jenisnya
- Penggunaan Flow Meter Air Limbah : Definisi, Jenis dan Aplikasi
- Pemahaman Electromagnetic Flow Meter
- Wmag21 Battery Power Electromagnetic Flow Meter DN500
- Flow Meter Electromagnetic Flowmag WMAG 21 untuk Air Limbah DN150
- Flowma WMAG21 Electromagnetic Water Flow Meter
- Flowma Flowmasonic WUF 620 CF Clamp On Ultrasonic Flow Meter
- Differential Pressure Flow Meter : Prinsip Kerja, Fungsi, dan Aplikasi






